增压器是发动机系统中的关键部件,通过提升进气压力优化燃烧效率,进而增强动力输出。在汽配领域,增压器的技术参数直接影响其适配场景与性能表现。丹麦品牌miniBOOSTER推出的HC2D2系列型号HC2D2-1.2-A-1HH,凭借其精密设计与高性能材料,成为工业及特种设备增压场景中的代表性方案。
一、核心原理与结构设计:
该增压器采用直线管式安装结构,通过无泄压阀控制方式实现压力稳定输出。其核心增压比为1.2,即输入压力经增压后可达1.2倍输出。例如,当输入压力为207 bar时,最大输出压力可达800 bar,满足高压场景需求。设备重量仅4.2公斤,便于集成于紧凑空间。内部密封材料选用高性能聚氨酯,兼具耐磨性与化学稳定性,可适应-40℃至120℃的宽温域环境,减少长期使用中的泄漏风险。
二、流量与压力参数解析:
流量与压力是增压器的关键性能指标。HC2D2-1.2-A-1HH的最大入口流量为6.0升每分钟(L/min),经增压后最大出口流量为4.2 L/min。这一数据表明,设备在提升压力的同时,通过优化流道设计平衡了流量损耗,确保高效能量转换。其输入压力范围为20–207 bar,覆盖多数工业设备的常规压力区间,而800 bar的最大出口压力则可满足液压测试、高压清洗等特种场景需求。
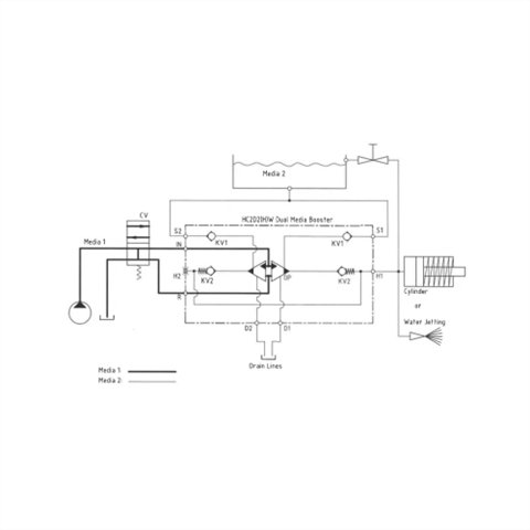
三、端口连接与安装规范:
设备配备多种标准化接口:H1高压输出端口与H2次级压力输出端口均采用1/4" BSPP接口,S1/S2端口同样为1/4" BSPP接口,D1/D2端口则为1/8" BSPP接口。安装时需注意扭矩规范:1/4" BSPP接口使用钢垫圈或切削刃时,最大拧紧扭矩均为4.0 da/Nm;1/8" BSPP接口对应扭矩为2.0 da/Nm。规范操作可避免接口变形或密封失效,延长设备寿命。
四、技术亮点与场景适配:
相比传统增压方案,HC2D2系列的优势在于其压力稳定性与材料耐久性。无泄压阀设计减少了压力波动,适合需要持续高压输出的场景,如液压系统压力测试、高压水射流切割等。高性能聚氨酯密封材料则降低了因介质腐蚀导致的维护频率,尤其适用于化工、海洋工程等腐蚀性环境。此外,设备支持定制化压力与流量参数,可根据具体工况调整增压比与流量阈值。

全部评论 (0)